 |
 |
 |
| SLUDGE DEWATERING
TECHNIQUES |
 |
| Chambered and Membraned
Filter-Press |
 |
 |
 |
|
| Filter Press
800x800 . |
 |
|
 |
The Chambered Filter-presses
are bridge shaped and are constructed with an electrohydraulic
roller closure and automatic plates conveying. They can be constructed
in semiatomatic or manual versions, depending on the size and
on the requirements.
The construction of the bridge and its supports is rigid and
box shaped. The double bridge supports all the filter plate
loads, the cakes weights as well as the pressure system push.
The locking pressure required up to 400 bar has a hydraulic
system up to 400 bar has a hydraulic system. It is transferred
to the plates by means of a press roller and a bridge plate.
The automatic plates conveying for the cake extraction is fitted
to the bridge. It is composed by a rotary continuous chain with
triggers that are hooked to the plates mechanism. |
 |
| |
 |
| The
first plate is unblocked and displaced in order to close again
withthe previous plates. The plates mechanism is constructed
in such a way that it allows the filter plates conveying without
oscillations. |
 |
 |
The
operation side of the is protected by a photocells barrier in
order to avoid any incident.
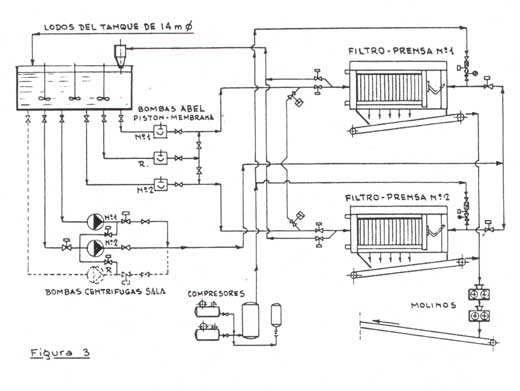
The filter-ppresses can be both used for different installations,
for sewage or sludge dewatering, using the megamat for 14 to
30 t/h productions with GGG-50 nodular iron plates.
They are either used for thermal coal recovery or for mine refuses
at the coal-washing plant for ultrafines treatment. |
 |
 |
|
| Filter Press
1.200x 1.200 . |
 |
|
 |
| |
|
 |
 |
|
| Filter Press
2.000x2.000 . |
 |
|
 |
 |
 |
|
| Filter-presses
for dewatering chemical industry sludge. |
 |
|
 |
 |
|
| Filter-presses
plant for dewatering coal refuse ultrafine. |
 |
|
 |
| |
|
| |
KFP AHD-2.250.4.X-Y K30 S y K40 S
The AHD-2250.4.X-Y K30 S / K40 S, as well as the AHD-2000.4.X-Y
K30 S / K40 S filter-press, holds a filtration pressure of 20/25
bar with GGG-50 nodular iron.
With this equipment the filtering ratio is increased and the
moisture of the dry cake is slightly improved when compared
to the DEKAMAT and MEGAMAT filter-press since it holds a higher
filtration pressure.
|
 |
 |
|
| Filtering
chambers . |
 |
|
 |
| |
The chambered filter-presses enables
an easy dewatering of sludge coming from industrial and municipal
installations, obtaining thus a compcat filter cake.
In the case of urban sludge, the above allows their ulterior
complementary treatment in order to obtain “compost”
and use it as manure.
Regarding industrial sludge eith difficult squeezing or dewatering
combine different techniques and reasonably apply them to every
problem.
The operational principle of the filter-presses is very simple;
once the sludge has been pumped it is injected into the filtering
chambers by means of special pumps until reaching the required
pressure of 15/25 bar. The close plates form the filtering chambers
where the filter cloth il located. This cloth is made up os
suitable materials and fabrics for the sludge to be filtered
retaining the solid particles and discharging the wash filtrate.
Once the filtration is over, the filter-press is opened by automatically
displacing the plates one by one and discharging the dry cake.
Due to the cyclic automation of the filtering discharging and
closing stages, this process becomes a continuous process. Therefore,
only spradic control obervations are needed.
The cloth wash is also performed with an automatic process when
necessary.
|
 |
|
 |
 |
|
| |
|